Dựa trên nghiên cứu sâu rộng về các công nghệ trong nước và quốc tế tương đương, máy bơm nước thải tự mồi không bị tắc dòng ZW là sản phẩm có cấu trúc mới đã được sản xuất thành công.
Số mục :
ZWĐơn hàng (MOQ) :
1Sự chi trả :
L/C T/T westernunion Alipay PayPalNguồn gốc sản phẩm :
ChinaMàu sắc :
CustomizedCảng vận chuyển :
shanghai shenzhen guangzhouThời gian dẫn :
please contact 504893184@qq.com or CP +8613696510409Bưu kiện :
CustomizedVật liệu :
Stainless SteelNhiệt độ làm việc :
≤50℃Máy bơm nước thải tự mồi bằng kim loại không bị tắc nghẽn
Máy bơm này kết hợp chức năng xả nước thải không bị tắc nghẽn với chức năng hút. Nó sử dụng cơ chế hồi lưu trục trộn ngoài. Tương tự như máy bơm nước sạch tự mồi thông thường, nó có thể hoạt động mà không cần lắp đặt van và mồi nước nhờ thiết kế đặc biệt của thân bơm và đường dẫn dòng chảy của cánh bơm. Ngoài ra, nó có khả năng hút và xả chất lỏng chứa các chất gây ô nhiễm dạng sợi dài và các hạt lớn. Các dự án xử lý nước thải đô thị, nuôi trồng thủy sản, công nghiệp nhẹ, sản xuất giấy, dệt may, thực phẩm, công nghiệp hóa chất, sợi điện, bột giấy và hỗn hợp huyền phù, và các loại máy bơm tạp chất môi trường hóa học khác đều có thể sử dụng rộng rãi.
Ưu điểm của sản phẩm
So với các sản phẩm dân dụng tương tự, máy bơm này có thiết kế đơn giản, khả năng xả nước thải mạnh mẽ, hiệu suất tự mồi tốt, hiệu suất cao và tiết kiệm năng lượng, dễ vận hành và bảo trì. Đây là dòng máy bơm xả nước thải đầu tiên tại Trung Quốc. Nhờ tất cả các chỉ số hiệu suất kỹ thuật hàng đầu tại Trung Quốc và đạt trình độ tiên tiến trên toàn thế giới, sản phẩm có thị trường ứng dụng và cơ hội phát triển rộng lớn.
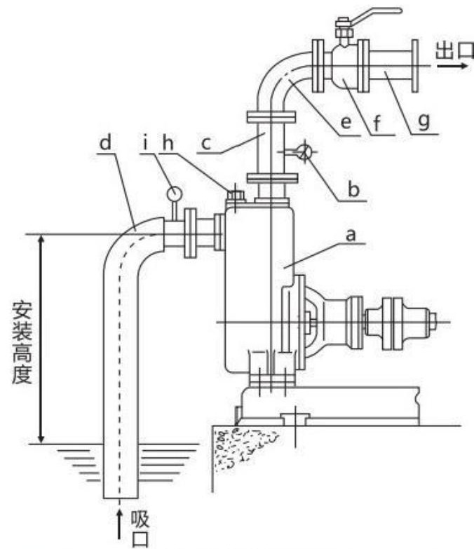
Sơ đồ cấu trúc

| a | Bơm |
| b | Đồng hồ đo áp suất |
| c | Ống thoát thẳng đứng |
| d | Ống hút cứng |
| e | Khuỷu tay |
| f | Van điều khiển lưu lượng |
| g | Đường ống thoát nước |
| h | Nút nạp chất lỏng |
| i | Đồng hồ đo chân không |